Intermediate-system-to-intermediate-system (IS-IS) is a link-state interior gateway protocol (IGP) which uses the Shortest Path First (SPF) algorithm to determine routes. Routing decisions are made using the link-state information. IS-IS evaluates topology changes and, if necessary, performs SPF recalculations.
Entities within IS-IS include networks, intermediate systems, and end systems. In IS-IS, a network is an autonomous system (AS), or routing domain, with end systems and intermediate systems. A router is an intermediate system. End systems are network devices which send and receive protocol data units (PDUs), the OSI term for packets. Intermediate systems send, receive, and forward PDUs.
End system and intermediate system protocols allow routers and nodes to identify each other. IS-IS sends out link-state updates periodically throughout the network, so each router can maintain current network topology information.
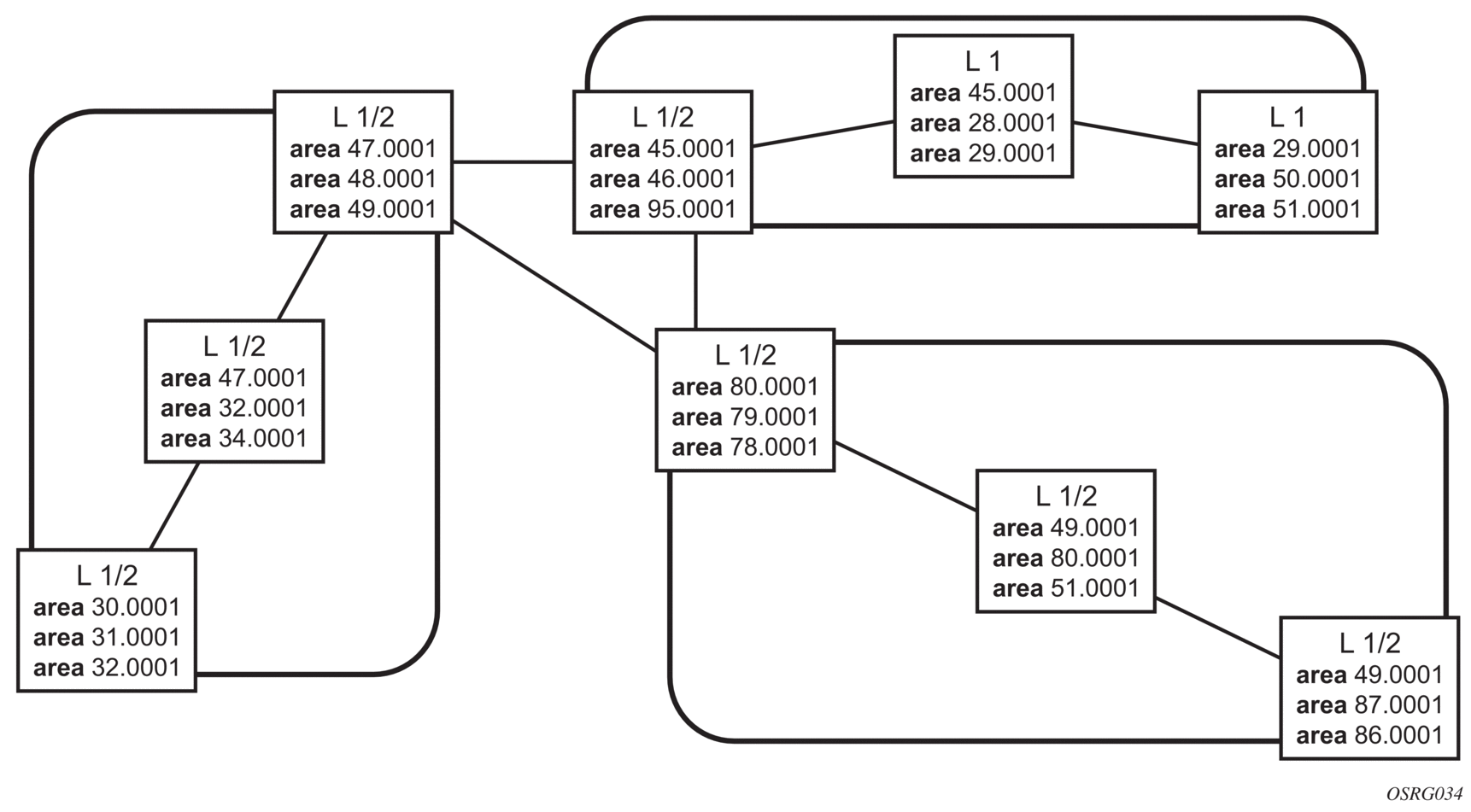
IS-IS supports large ASs by using a two-level hierarchy. A large AS can be administratively divided into smaller, more manageable areas. A system logically belongs to one area. Level 1 routing is performed within an area. Level 2 routing is performed between areas. The routers can be configured as Level 1, Level 2, or both Level 1/2.
Figure 15 displays an example of an IS-IS routing domain.

OSI IS-IS routing uses two-level hierarchical routing. A routing domain can be partitioned into areas. Level 1 routers know the topology in their area, including all routers and end systems in their area but do not know the identity of routers or destinations outside of their area. Level 1 routers forward traffic with destinations outside of their area to a Level 2 router in their area.
Level 2 routers know the Level 2 topology, and know which addresses are reachable by each Level 2 router. Level 2 routers do not need to know the topology within any Level 1 area, except to the extent that a Level 2 router can also be a Level 1 router within a single area. By default, only Level 2 routers can exchange PDUs or routing information directly with external routers located outside the routing domain.
In IS-IS, there are two types of routers:
The Level 1 router’s area address portion is manually configured (see ISO Network Addressing). A Level 1 router will not become a neighbor with a node that does not have a common area address. However, if a Level 1 router has area addresses A, B, and C, and a neighbor has area addresses B and D, then the Level 1 router accepts the other node as a neighbor, as address B is common to both routers. Level 2 adjacencies are formed with other Level 2 nodes whose area addresses do not overlap. If the area addresses do not overlap, the link is considered by both routers to be Level 2 only and only Level 2 LSPDUs flow on the link.
Within an area, Level 1 routers exchange LSPs which identify the IP addresses reachable by each router. Specifically, zero or more IP address, subnet mask, and metric combinations can be included in each LSP. Each Level 1 router is manually configured with the IP address, subnet mask, and metric combinations, which are reachable on each interface. A Level 1 router routes as follows:
Level 2 routers include in their LSPs, a complete list of IP address, subnet mask, and metrics specifying all the IP addresses which reachable in their area. This information can be obtained from a combination of the Level 1 LSPs (by Level 1 routers in the same area). Level 2 routers can also report external reachability information, corresponding to addresses reachable by routers in other routing domains or autonomous systems.
IS-IS uses ISO network addresses. Each address identifies a point of connection to the network, such as a router interface, and is called a Network Service Access Point (NSAP).
An end system can have multiple NSAP addresses, in which case the addresses differ only by the last byte (called the n-selector). Each NSAP represents a service that is available at that node. In addition to having multiple services, a single node can belong to multiple areas.
Each network entity has a special network address called a Network Entity Title (NET). Structurally, a NET is identical to an NSAP address but has an n-selector of 00. Most end systems have one NET. Intermediate systems can have up to three area IDs (area addresses).
NSAP addresses are divided into three parts. Only the area ID portion is configurable.
Of the total 20 bytes comprising the NET, only the first 13 bytes, the area ID portion, can be manually configured. As few as one byte can be entered or, at most, 13 bytes. If less than 13 bytes are entered, the rest is padded with zeros.
Routers with common area addresses form Level 1 adjacencies. Routers with no common NET addresses form Level 2 adjacencies, if they are capable (Figure 16).

The following PDUs are used by IS-IS to exchange protocol information:
The routers perform IS-IS routing as follows:
IS-IS IPv4 route summarization allows users to create aggregate IPv4 addresses that include multiple groups of IPv4 addresses for a given IS-IS level. IPv4 Routes redistributed from other routing protocols also can be summarized. It is similar to the OSPF area-range command. IS-IS IPv4 route summarization helps to reduce the size of the LSDB and the IPv4 routing table, and it also helps to reduce the chance of route flapping.
IPv4 route summarization supports:
IS-IS supports partial SPF calculation, also referred to as partial route calculation. When an event does not change the topology of the network, IS-IS is not perform full SPF but instead performs an IP reach calculation for the impacted routes. Partial SPF is performed at the receipt of IS-IS LSPs with changes to IP reach TLVs and in general, for any IS-IS LSP TLV and sub-TLV change that does not impact the network topology.
Multi-Topology IS-IS (MT-ISIS) support within SR OS allows for the creation of different topologies within IS-IS that contribute routes to specific route tables for IPv4 unicast, IPv6 unicast, IPv4 multicast, and IPv6 multicast. This capability allows for non-congruent topologies between these different routing tables. As a result, networks are able to control which links or nodes are to be used for forwarding different types of traffic.
For example, MT-ISIS could allow all links to carry IPv4 traffic, while only a subset of links can also carry IPv6 traffic.
SR OS supports the following Multi-Topologies:
IS-IS IPv6 TLVs for IPV6 routing is supported in SR OS. This support is considered native IPv6 routing within IS-IS. However, it has limitations in that IPv4 and IPv6 topologies must be congruent, otherwise traffic may be blackholed. Service providers should ensure that the IPv4 topology and IPv6 topologies are the same if native IPv6 routing is used within IS-IS.
IS-IS admin tags enable a network administrator to configure route tags to tag IS-IS route prefixes. These tags can subsequently be used to control Intermediate System-to-Intermediate System (IS-IS) route redistribution or route leaking.
The IS-IS support for route tags allows the tagging of IP addresses of an interface and use the tag to apply administrative policy with a route map. A network administrator can also tag a summary route and then use a route policy to match the tag and set one or more attributes for the route.
Using these administrative policies allow the operator to control how a router handles the routes it receives from and sends to its IS-IS neighboring routers. Administrative policies are also used to govern the installation of routes in the routing table.
Route tags allow:
IS-IS route tags are configurable in the following ways:
Although an operator on this or on a neighboring IS-IS router has configured the setting of the IS-IS administrative tags, it will not have any effect unless policies are configured to instruct how to process the given tag value.
Policies can process tags where IS-IS is either the origin, destination or both origin and destination protocol.
IS-IS supports unnumbered point-to-point interface with both Ethernet and PPP encapsulations.
Unnumbered interfaces borrow the address from other interfaces such as system or loopback interfaces and uses it as the source IP address for packets originated from the interface. This feature supports both dynamic and static ARP for unnumbered interfaces to allow interworking with unnumbered interfaces that may not support dynamic ARP.
An unnumbered interface is an IPv4 capability only used in cases where IPv4 is active (IPv4-only and mixed IPv4/IPv6 environments). When configuring an unnumbered interface, the interface specified for the unnumbered interface (system or other) must have an IPv4 address. Also, the interface type for the unnumbered interface will automatically be point-to-point. The unnumbered option can be used in IES and VPRN access interfaces, as well as in a network interface with MPLS support.
Segment routing adds to IS-IS and OSPF routing protocols the ability to perform shortest path routing and source routing using the concept of abstract segment. A segment can represent a local prefix of a node, a specific adjacency of the node (interface/next-hop), a service context, or a specific explicit path over the network. For each segment, the IGP advertises an identifier referred to as Segment ID (SID).
When segment routing is used together with MPLS data plane, the SID is a standard MPLS label. A router forwarding a packet using segment routing will thus push one or more MPLS labels. This is the scope of the features described in this section.
Segment routing using MPLS labels can be used in both shortest path routing applications and in traffic engineering applications. This section focuses on the shortest path forwarding applications.
When a received IPv4 or IPv6 prefix SID is resolved, the Segment Routing module programs the ILM with a swap operation and also the LTN with a push operation both pointing to the primary/LFA NHLFE. An IPv4 or IPv6 SR tunnel to the prefix destination is also added to the TTM and is available for use by shortcut applications and L2/L3 services.
Segment routing introduces the remote LFA feature which expands the coverage of the LFA by computing and automatically programming SR tunnels which are used as backup next-hops. The SR shortcut tunnels terminate on a remote alternate node which provides loop-free forwarding for packets of the resolved prefixes. When the loopfree-alternates option is enabled in an IS-IS or OSPF instance, SR tunnels are protected with an LFA backup next-hop. If the prefix of a given SR tunnel is not protected by the base LFA, the remote LFA automatically computes a backup next-hop using an SR tunnel if the remote-lfa option is also enabled in the IGP instance.
The user enables segment routing in an IGP routing instance using the following sequence of commands.
First, the user configures the global label block, referred to as Segment Routing Global Block (SRGB), which is reserved for assigning labels to segment routing prefix SIDs originated by this router. This range is carved from the system dynamic label range and is not instantiated by default:
Next, the user enables the context to configure segment routing parameters within a given IGP instance:
The key parameter is the configuration of the prefix SID index range and the offset label value which this IGP instance uses. Because each prefix SID represents a network global IP address, the SID index for a prefix must be unique network-wide. Thus, all routers in the network are expected to configure and advertise the same prefix SID index range for a given IGP instance. However, the label value used by each router to represent this prefix, that is, the label programmed in the ILM, can be local to that router by the use of an offset label, referred to as a start label:
Local Label (Prefix SID) = start-label + {SID index}
The label operation in the network becomes thus very similar to LDP when operating in the independent label distribution mode (RFC 5036) with the difference that the label value used to forward a packet to each downstream router is computed by the upstream router based on advertised prefix SID index using the above formula.
Figure 17 shows an example of a router advertising its loopback address and the resulting packet label encapsulation throughout the network.

Router N-6 advertises loopback 10.10.10.1/32 with a prefix index of 5.Routers N-1 to N-6 are configured with the same SID index range of [1,100] and an offset label of 100 to 600 respectively. The following are the actual label values programmed by each router for the prefix of PE2:
Similar operations are performed by N-4 and N-5 for the bottom path.
N-1 has an SR tunnel to N-6 with two ECMP paths. It pushes label 205 when forwarding an IP or service packet to N-6 via downstream next-hop N-2 and pushes label 405 when forwarding via downstream next-hop N-4.
The CLI for configuring the prefix SID index range and offset label value for a given IGP instance is as follows:
There are two mutually-exclusive modes of operation for the prefix SID range on the router. In the global mode of operation, the user configures the global value and this IGP instance assumes the start label value as the lowest label value in the SRGB and the prefix SID index range size equal to the range size of the SRGB. After one IGP instance selected the global option for the prefix SID range, all IGP instances on the system are restricted to do the same.
The user must shutdown the segment routing context and delete the prefix-sid-range command in all IGP instances in order to change the SRGB. After the SRGB is changed, the user must re-enter the prefix-sid-range command again. The SRGB range change fails if an already allocated SID index/label goes out of range.
In the per-instance mode of operation, the user partitions the SRGB into non-overlapping sub-ranges among the IGP instances. The user thus configures a subset of the SRGB by specifying the start label value and the prefix SID index range size. All resulting net label values (start-label + index) must be within the SRGB or the configuration fails. Furthermore, the code checks for overlaps of the resulting net label value range across IGP instances and strictly enforces that these ranges do not overlap.
The user must shutdown the segment routing context of an IGP instance in order to change the SID index/label range of that IGP instance using the prefix-sid-range command. In addition, any range change fails if an already allocated SID index/label goes out of range.
The user can, however, change the SRGB on the fly as long as it does not reduce the current per-IGP instance SID index/label range defined with the prefix-sid-range. Otherwise, the user must shutdown the segment routing context of the IGP instance and delete and re-configure the prefix-sid-range command.
Finally, the user brings up segment routing on that IGP instances by un-shutting the context:
This command fails if the user has not previously enabled the router-capability option in the IGP instance. Segment routing is a new capability and needs to be advertised to all routers in a given domain so that routers which support the capability only programs the node SID in the data path towards neighbors which support it.
The IGP segment routing extensions are area-scoped. As a consequence, the user must configure the flooding scope to area in OSPF and to area or as in IS-IS, otherwise performing no shutdown of the segment-routing node fail.
The segment-routing command is mutually exclusive with the igp-shortcut and advertise-tunnel-link options under IGP, because an SR tunnel cannot resolve to an RSVP tunnel next-hop.
Next, the user assigns a node SID index or label to the prefix representing the primary address of an IPv4 or IPv6 network interface of type loopback using one of the following commands:
Only a single node SID can be assigned to an interface. The secondary address of an IPv4 interface cannot be assigned a node SID index and does not inherit the SID of the primary IPv4 address. The same applies to the non-primary IPv6 addresses of an interface.
Above commands should fail if the network interface is not of type loopback or if the interface is defined in an IES or a VPRN context. Also, assigning the same SID index/label value to the same interface in two different IGP instances is not allowed within the same node.
Also, for OSPF the protocol version number and the instance number dictates if the node-SID index/label is for an IPv4 or IPv6 address of the interface. Specifically, the support of address families in OSPF is as follows:
The value of the label or index SID is taken from the range configured for this IGP instance. When using the global mode of operation, a new segment routing module checks that the same index or label value cannot be assigned to more than one loopback interface address. When using the per-instance mode of operation, this check is not required because the index, and thus the label ranges, of the various IGP instances are not allowed to overlap.
For an individual adjacency, values for the label may be provisioned for an IS-IS or OSPF interface. If they are not provisioned, then they are dynamically allocated by the system from the dynamic label range. The following CLI commands are used:
The value must correspond to a label in a reserved label block in provisioned mode referred to by the srlb command (see Segment Routing Local Block for more details of SRLBs).
A static label value for an adjacency SID is persistent. Therefore, the P-bit of the Flags field in the Adjacency-SID TLV advertised in the IGP is set to 1.
By default, a dynamic adjacency SID is advertised for an interface. However, if a static adjacency SID value is configured, then the dynamic adjacency SID is deleted and only the static adjacency SID used. Changing an adjacency SID from dynamic (for example, no adjacency-sid) to static, or vice versa, may result in traffic being dropped as the ILM is reprogrammed.
For a provisioned adjacency SID for an interface, a backup is calculated similar to a regular adjacency SID when sid-protection is enabled for that interface.
Provisioned adjacency SIDs are only supported on point-to-point interfaces.
IS-IS has the ability to announce node Entropy Label Capability (ELC), the Maximum Segment Depth (MSD) for node Entropy Readable Label Depth (ERLD) and the Maximum Segment Depth (MSD) for node Base MPLS Imposition (BMI). If needed, exporting the IS-IS extensions into BGP-LS requires no additional configuration. These extensions are standardized through draft-ietf-isis-mpls-elc-10, Signaling Entropy Label Capability and Entropy Readable Label Depth Using IS-IS, and RFC 8491, Signaling Maximum SID Depth (MSD) Using IS-IS.
The ELC, ERLD, and BMI IS-IS values are announced automatically when ISIS prefix attributes and router capabilities are announced and when entropy and segment routing is enabled on the router. The following configuration logic is used.
Segment routing parameters are configured in the following contexts:
configure>router>isis>segment-routing>maximum-sid-depth
configure>router>isis>segment-routing>maximum-sid-depth>override-bmi value
configure>router>isis>segment-routing>maximum-sid-depth>override-erld value
After segment routing is successfully enabled in the IS-IS or OSPF instance, the router performs the following operations. See IS-IS Control Protocol Changes for details of all TLVs and sub-TLVs for both IS-IS and OSPF protocols.
When the user enables segment routing in a given IGP instance, the main SPF and LFA SPF are computed normally and the primary next-hop and LFA backup next-hop for a received prefix are added to RTM without the label information advertised in the prefix SID sub-TLV. In all cases, the segment routing (SR) tunnel is not added into RTM.
When the prefix corresponding to a node SID is being resolved, the following procedures are followed.
The SR OS supports assigning different prefix-SID indexes and labels to the same prefix in different IGP instances. While other routers that receive these prefix SIDs programs a single route into RTM, based on the winning instance ID as per RTM route type preference, the SR OS adds two tunnels to this destination prefix in TTM. This provides for the support of multiple topologies for the same destination prefix.
For example: In two different instances (L2, IS-IS instance 1 and L1, IS-IS instance 2—see Figure 18), Router D has the same prefix destination, with different SIDs (SIDx and SIDy).

Assume the following route type preference in RTM and tunnel type preference in TTM are configured:
| Note: The TTM tunnel type preference is not used by the SR module. It is put in the TTM and is used by other applications such as VPRN auto-bind and BGP shortcut to select a TTM tunnel. |
Two variations of this procedure can occur.
If any of the following conditions are true, the router logs a trap and generates a syslog error message and will not program the ILM and NHLFE for the prefix SID.
Two variations of this procedure can occur.
The behavior in the case of a global SID index range is illustrated by the IS-IS example in Figure 19.
In global SID index range mode of operation, the resulting ILM label values is the same across the IGP instances. The router programs ILM/NHLFE for the prefix of the winning IGP instance based on the RTM route type preference. The router logs a trap and a syslog error message, and does not program the other prefix SIDs in data path.
In per-instance SID index range mode of operation, the resulting ILM label has different values across the IGP instances. The router programs ILM/NHLFE for each prefix as expected.

Assume the following route type preference in RTM and tunnel type preference in TTM are configured:
| Note: The TTM tunnel type preference is not used by the SR module. It is put in the TTM and is used by other applications such as VPRN auto-bind and BGP shortcut to select a TTM tunnel. |
If the system exhausted an ILM resource while assigning an SID index/label to a local loopback interface, then index allocation is failed and an error is returned in CLI. In addition, the router logs a trap and generates a syslog error message.
If the system exhausted an ILM, NHLFE, or any other IOM or CPM resource while resolving and programming a received prefix SID or programming a local adjacency SID, then following occurs.
The user must manually clear the IGP overload condition after freeing resources. After the IGP is brought back up, it attempts to program at the next SPF all tunnels which previously failed the programming operation.
The segment routing module adds to TTM a shortest path SR tunnel entry for each resolved remote node SID prefix and programs the data path with the corresponding LTN with the push operation pointing to the primary and LFA backup NHLFEs. The LFA backup next-hop for a given prefix which was advertised with a node SID will only be computed if the loopfree-alternates option is enabled in the IS-IS or OSPF instance. The resulting SR tunnel which is populated in TTM is automatically protected with FRR when an LFA backup next-hop exists for the prefix of the node SID.
With ECMP, a maximum of 32 primary next-hops (NHLFEs) are programmed for the same tunnel destination per IGP instance. ECMP and LFA next-hops are mutually exclusive as per existing implementation.
The default preference for shortest path SR tunnels in the TTM is set lower than LDP tunnels but higher than BGP tunnels to allow controlled migration of customers without disrupting their current deployment when they enable segment routing. The following is the setting of the default preference of the various tunnel types. This includes the preference of both SR tunnels based on shortest path (referred to as SR-ISIS and SR-OSPF).
The global default TTM preference for the tunnel types is as follows:
The default value for SR-ISIS or SR-OSPF is the same regardless if one or more IS-IS or OSPF instances programmed a tunnel for the same prefix. The selection of an SR tunnel in this case is based on lowest IGP instance ID.
The TTM preference is used in the case of BGP shortcuts, VPRN auto-bind, or BGP transport tunnel when the tunnel binding commands are configured to the any value which parses the TTM for tunnels in the protocol preference order. The user can choose to either go with the global TTM preference or list explicitly the tunnel types to be used. When the tunnel types are listed explicitly, the TTM preference is still used to select one type over the other. In both cases, a fallback to the next preferred tunnel type is performed if the selected one fails. Also, a reversion to a more preferred tunnel type is performed as soon as one is available. See BGP Shortcut Using Segment Routing Tunnel, BGP Label Route Resolution Using Segment Routing Tunnel, and Service Packet Forwarding with Segment Routing for the detailed service and shortcut binding CLI.
For SR-ISIS and SR-OSPF, the user can configure the preference of each specific IGP instance away from the above default values.
| Note: The preference of SR-TE LSP is not configurable and is the second most preferred tunnel type after RSVP-TE. This is independent if the SR-TE LSP was resolved in IS-IS or OSPF. |
The MTU of an SR tunnel populated into TTM is determined as in the case of an IGP tunnel; for example, LDP LSP, based on the outgoing interface MTU minus the label stack size. Segment routing, however, supports remote LFA which programs an LFA backup next-hop adding another label to the tunnel for a total of two labels.
Based on the above, the user is provided with a CLI to configure the MTU of all SR tunnels within each IGP instance:
There is no default value for this new command. If the user does not configure an SR tunnel MTU, the MTU is fully determined by IGP as explained below.
The MTU of the SR tunnel, in bytes, is then determined as follows:
SR_Tunnel_MTU = MIN {Cfg_SR_MTU, IGP_Tunnel_MTU- (1+ frr-overhead)*4}
Where:
The SR tunnel MTU is dynamically updated anytime any of the above parameters used in its calculation changes. This includes when the set of the tunnel next-hops changes or the user changes the configured SR MTU or interface MTU value.
| Note: For the purpose of fragmentation of IP packets forwarded in GRT or in a VPRN over an SR shortest path tunnel, the IOM always deducts the worst case MTU (5 labels or 6 labels if hash label feature is enabled) from the outgoing interface MTU for the decision to fragment or not the packet. In this case, the above formula is not used. |
Some labels that are provisioned through CLI or a management interface must be allocated from the Segment Routing Local Block (SRLB). The SRLB references a reserved label block configured under config>router>mpls-labels. Refer to the 7450 ESS, 7750 SR, 7950 XRS, and VSR MPLS Guide for further information on reserved label blocks.
The label block to use is specified by the srlb command under IS-IS or OSPF:
Provisioned labels for adjacency SIDs and adjacency SID sets must be allocated from the configured SRLB. If no SRLB is specified, or the requested label does not fall within the SRLB, or the label is already allocated, then the request will be rejected.
An adjacency set is a bundle of adjacencies, represented by a common adjacency SID for the bundled set. It enables, for example, a path for an SR-TE LSP through a network to be specified while allowing the local node to spray packets across the set of links identified by a single adjacency SID.
SR OS supports both parallel adjacency sets (for example, those where adjacencies originating on one node terminate on a second, common node), and the ability to associate multiple interfaces on a specified node, irrespective of whether the far end of those interfaces’ respective links terminate on the same node.
An adjacency set is created under IS-IS or OSPF using the following CLI:
The adjacency-set id command specifies an adjacency set, where id is an unsigned integer in the range 0 to 4294967295.
In IS-IS, each adjacency set is assigned an address family, IPv4 or IPv6. The family command for IS-IS indicates the address family of the adjacency set. For OSPF, the address family of the adjacency set is implied by the OSPF version and the instance.
The parallel command indicates that all members of the adjacency set must terminate on the same neighboring node. The system raises a trap, when the parallel command is configured, if a user attempts to add an adjacency terminating on a neighboring node that differs from the existing members of the adjacency set. See Associating an Interface with an Adjacency Set for details about how to add interfaces to an adjacency set. In addition, the system stops advertising the adjacency set and deprograms it from TTM. The parallel command is enabled by default.
By default, parallel adjacency sets are advertised in the IGP. The no-advertise option prevents a parallel adjacency set from being advertised in the IGP; it is only advertised if the parallel command is configured. To prevent issues in the case of ECMP if a non-parallel adjacency set is used, coordination may be required by an external controller of the label sets for SIDs at all downstream nodes. As a result, non-parallel adjacency sets are not advertised in the IGP. The label stack below the adjacency set label must be valid at any downstream node that exposes it, even though it is sprayed over multiple downstream next-hops.
Parallel adjacency sets are programmed in TTM (unless there is an erroneous configuration of a non-parallel adjacency, as described). Non-parallel adjacency sets are not added to TTM or RTM, meaning that they cannot be used as a hop at the originating node. Parallel adjacency sets that are advertised are included in the link state database and TE database, but non-parallel adjacency sets are not included because they are not advertised.
An adjacency set with only one next hop is also advertised as an individual adjacency SID with the S flag set. However, the system does not calculate a backup for an adjacency set even if it has only one next hop.
IS-IS or OSPF interfaces are associated with one or more adjacency sets using the following CLI. Both numbered and unnumbered interfaces can be assigned to the same adjacency set.
If an interface is assigned to an adjacency set, then a common adjacency SID value is advertised for every interface in the set, in addition to the adjacency SID corresponding to the IPv4 and or IPv6 adjacency for the interface. Each IS-IS or OSPF advertisement therefore contains two adjacency SID TLVs for an address family:
By default, both the adjacency SID for an interface and the adjacency SID for a set are dynamically allocated by the system. However, it is possible for the user to configure an alternative, static value for the SID (see Provisioning Adjacency SID Values for an Adjacency Set for more information).
A maximum of 32 interfaces can be bound to a common adjacency set. Configuration of more than 32 interfaces is blocked by the system and a CLI error will be generated.
Only point-to-point interfaces can be assigned to an adjacency set.
If a user attempts to assign an IES interface to an adjacency set, the system generates a CLI warning and segment routing does not program the association.
The IGP blocks the configuration of an adjacency set under an interface when the adjacency set has not yet been created under segment-routing.
In IS-IS, it is possible to add Layer 1, Layer 2, or a mix of Layer 1 and Layer 2 adjacencies to the same adjacency set.
For an adjacency set, static values are configured using the sid CLI command, as follows:
If no sid is configured, a dynamic value is allocated to the adjacency set. A user may change the dynamic value to specify a static SID value. Changing an adjacency set value from dynamic to a static, or vice versa, may result in traffic being dropped as the ILM is reprogrammed.
The value must correspond to a label in the reserved label block in provisioned mode referred to by the srlb command. A CLI error is generated if a user attempts to configure an invalid value. If a label is not configured, then the label value is dynamically allocated by the system from the dynamic labels range. If a static adjacency set label is configured, then the system does not advertise a dynamic adjacency set label.
A static label value for an adjacency set SID is persistent. Therefore, the P-bit of the Flags field in the Adjacency-SID TLV, referring to the adjacency set should be set to 1.
The router supports the MPLS entropy label, as specified in RFC 6790, on IS-IS segment-routed tunnels. LSR nodes in a network can load-balance labeled packets in a more granular way than by hashing on the standard label stack. Refer to the MPLS Guide for more information.
Announcing of Entropy Label Capability (ELC) is supported, however processing of Entropy Label Capability (ELC) signaling is not supported for IS-IS segment-routed tunnels. Instead, ELC is configured at the head end LER using the configure router isis entropy-label override-tunnel-elc command. This command causes the router to ignore any advertisements for ELC that may or may not be received from the network, and instead to assume that the whole domain supports entropy labels.
The user enables the remote LFA next-hop calculation by the IGP LFA SPF by appending the following new option in the existing command which enables LFA calculation:
SPF performs the remote LFA additional computation following the regular LFA next-hop calculation when both of the following conditions are met:
Remote LFA extends the protection coverage of LFA-FRR to any topology by automatically computing and establishing/tearing-down shortcut tunnels, also referred to as repair tunnels, to a remote LFA node which puts the packets back into the shortest without looping them back to the node which forwarded them over the repair tunnel. A repair tunnel can in theory be an RSVP LSP, an LDP-in-LDP tunnel, or an SR tunnel. In SR OS, this feature is restricted to use an SR repair tunnel to the remote LFA node.
The remote LFA algorithm for link protection is described in RFC 7490, Remote Loop-Free Alternate (LFA) Fast Reroute (FRR). Unlike the regular LFA calculation, which is calculated per prefix, the LFA algorithm for link protection is a per-link LFA SPF calculation. As such, it provides protection for all destination prefixes which share the protected link by using the neighbor on the other side of the protected link as a proxy for all these destinations. Assume the topology in Figure 20.

When the LFA SPF in node C computes the per-prefix LFA next-hop, prefixes which use link C-B as the primary next-hop has no LFA next-hop due to the ring topology. If node C used node link C-D as a back-up next-hop, node D would loop a packet back to node C. The remote LFA then runs the following algorithm, referred to as the “PQ Algorithm” in RFC 7490:
| Note: RFC 7490 initially introduced the concept of P space, which would have excluded node F because, from the node C perspective, node C has a couple of ECMP paths, one of which goes via link C-B. However, because the remote LFA next-hop is activated when link C-B fails, this rule can be relaxed and node F can be included, which then yields the extended P space. |
The details of the label stack encoding when the packet is forwarded over the remote LFA next-hop is shown in Figure 21.

The label corresponding to the node SID of the PQ node is pushed on top of the original label of the SID of the resolved destination prefix. If node C has resolved multiple node SIDs corresponding to different prefixes of the selected PQ node, it pushes the lowest node SID label on the packet when forwarded over the remote LFA backup next-hop.
If the PQ node is also the advertising router for the resolved prefix, the label stack is compressed in some cases depending on the IGP:
The following rules and limitations apply to the remote LFA implementation:
The Topology-Independent LFA (TI-LFA) feature improves the protection coverage of a network topology by computing and automatically instantiating a repair tunnel to a Q node which is not in the shortest path from the computing node. The repair tunnel uses the shortest path to the P node and a source-routed path from the P node to the Q node.
In addition, the TI-LFA algorithm selects the backup path that matches the post-convergence path. This helps capacity planning in the network since traffic always flows on the same path when transitioning to the FRR next-hop and then onto the new primary next-hop.
At a high level, the TI-LFA link protection algorithm searches for the closest Q node to the computing node and then selects the closest P node to this Q node, up to a maximum number of labels. This is performed on each of the post-convergence paths to each destination node or prefix D.
When the TI-LFA feature is enabled in IS-IS, it provides a TI-LFA link-protect backup path in IS-IS MT=0 for a SR-ISIS IPV4/IPv6 tunnel (node SID and adjacency SID), for a IPv4 SR-TE LSP, and for LDP IPv4 FEC when the LDP fast-reroute backup-sr-tunnel option is enabled.
Users can enable TI-LFA in an IS-IS instance using one of the following command:
config>router>isis>loopfree-alternates [remote-lfa [max-pq-cost value]] [ti-lfa [max-sr-frr-labels value]]
When the ti-lfa option is enabled in IS-IS, it provides a TI-LFA link-protect backup path in IS-IS MT=0 for an SR-ISIS IPV4 and IPv6 tunnel (node SID and adjacency SID), for a IPv4 SR-TE LSP, and for an LDP IPv4 FEC when the LDP fast-reroute backup-sr-tunnel option is enabled. See more details of the applicability of the various LFA options in LFA Protection Option Applicability.
The max-sr-frr-labels parameter limits the search for the LFA backup next-hop:
When the user attempts to change the max-sr-frr-labels parameter to a value that results in a change to the computed FRR overhead, then IGP checks that all SR-TE LSPs can properly account for the overhead based on the configuration of the LSP max-sr-labels and additional-frr-labels parameter values or the change is rejected.
The FRR overhead is computed by IGP and its value is set as follows:
This section describes TI-LFA protection behavior when the loopfree-alternates command is enabled with the remote-lfa and ti-lfa options as described in TI-LFA Configuration.
Depending on the configured options of the loopfree-alternates command, the LFA SPF in an IGP instance runs algorithms in the following order:
To protect an adjacency SID, the LFA selection algorithm uses the following preference order:
At a high level, the TI-LFA link protection algorithm searches for the closest Q node to the computing node and then selects the closest P node to this Q node, up to a number of labels corresponding to the value of ti-lfa max-sr-frr-labels labels, on each of the post-convergence paths to each destination node or prefix D. Consider the topology in Figure 22 where router R3 computes a TI-LFA next-hop for protecting link R3-R4.

For each destination node D:
The following are feature interactions and limitations of the TI-LFA link protection.


The TI-LFA repair tunnel can have a maximum of three additional labels pushed in addition to the label of the destination node or prefix. The user can set a lower maximum value for the additional FRR labels by configuring the ti-lfa max-sr-frr-labels labels CLI option. The default value is 2.
The data path models the backup path like a SR-TE LSP and thus uses a super-NHLFE pointing to the NHLFE of the first hop in the repair tunnel. That first hop corresponds to either an adjacency SID or a node SID of the P node.
There is the special case where the P node is adjacent to the node computing the TI-LFA backup, and the Q node is the same as the P node or adjacent to the P node. In this case, the data path at the computing router pushes either zero labels or one label for the adjacency SID between P and Q nodes. The backup path uses a regular NHLFE in this case like in base LFA or remote LFA features. Figure 22 shows and example of a single label in the backup NHLFE.
This feature extends the Remote LFA and TI-LFA features by adding support for node protection. The extensions are additions to the original link-protect LFA SPF algorithm.
When node protection is enabled, the router prefers a node-protect over a link-protect repair tunnel for a given prefix if both are found in the Remote LFA or TI-LFA SPF computations. This feature protects against the failure of a downstream node in the path of the prefix of a node SID except for the node owner of the node SID.
The following are the CLI commands to configure the remote LFA and TI-LFA node protection feature.
A command is added to enable node-protect calculation to both Remote LFA (node-protect [max-pq-nodes <1..32, default=16>]) and TI-LFA (node-protect).
When the node-protect command is enabled, the router prefers a node-protect over a link-protect repair tunnel for a given prefix if both are found in the Remote LFA or TI-LFA SPF computations. The SPF computations may only find a link-protect repair tunnel for prefixes owned by the protected node. This feature protects against the failure of a downstream node in the path of the prefix of a node SID except for the node owner of the node SID.
The parameter max-pq-nodes in Remote LFA controls the maximum number of candidate PQ nodes found in the LFA SPFs for which the node protection check is performed. As explained in Remote LFA Node-Protect Operation, the node-protect condition means the router must run the original link-protect Remote LFA algorithm plus one extra forward SPF on behalf of each PQ node found, potentially after applying the max-pq-cost parameter, to check if the path from the PQ node to the destination does not traverse the protected node. Setting this parameter to a lower value means the LFA SPFs will use less computation time and resources but may result in not finding a node-protect repair tunnel. The default value is 16.
The SR OS supports the node-protect extensions to the TI-LFA algorithm as described in draft-bashandy-rtgwg-segment-routing-ti-lfa-05.
Figure 25 shows a simple topology to illustrate the operation of the node-protect in the TI-LFA Algorithm.

The first change is that the algorithm has to protect a node instead of a link.
The following topology computations pertain to Figure 25:
For each destination prefix D, R1 programs the TI-LFA repair tunnel (max-sr-frr-labels=1):
SR OS supports the node-protect extensions to the Remote LFA algorithm as described in RFC 8102.
Remote LFA follows a similar algorithm as TI-LFA but does not limit the scope of the calculation of the extended P-Space and of the Q-Space to the post-convergence paths.
Remote LFA adds an extra forward SPF on behalf of the PQ node to make sure that for each destination the selected PQ node does not use a path via the protected node.
Figure 26 shows a slightly modified topology from that in Figure 25. A new node R7 is added to the top ring and the metric for link R3-R6 is modified to 100.

Applying the node protect remote LFA algorithm to this topology yields the following steps:
For each destination prefix D, R1 programs the remote LFA backup path:
LFA Protection Option Applicability describes the order of activation of the various LFA types on a per prefix basis: TI-LFA, followed by base LFA, followed by remote LFA.
Node protection is enabled for TI-LFA and remote LFA separately. The base LFA prefers node protection over link protection.
The order of activation of the LFA types supersedes the protection type (node versus link). Consequently, it is possible that a prefix will be programmed with a link-protect backup next-hop by the more preferred LFA type. For example, a prefix is programmed with the only link-protect backup next-hop found by the base LFA while there exists a node-protect remote LFA next-hop.
This feature implements support for SR IPv6 tunnels in IS-IS MT=0. The user can configure a node SID for the primary IPv6 global address of a loopback interface, which then gets advertised in IS-IS. IS-IS automatically assigns and advertises an adjacency SID for each adjacency with an IPv6 neighbor. After the node SID is resolved, it is used to install an IPv6 SR-ISIS tunnel in the TTM for use by the services.
The IS-IS MT=0 extensions consist of supporting the advertising and resolution of the prefix SID sub-TLV within the IP Reach TLV-236 (IPv6), which is defined in RFC 5308.The adjacency SID is still advertised as a sub-TLV of the Extended IS Reachability TLV 22, as defined in RFC 5305, IS-IS Extensions for Traffic Engineering, as in the case of an IPv4 adjacency. The router sets the V-Flag and I-Flag in the SR-Capabilities Sub-TLV to indicate that it is capable of processing SR MPLS encapsulated IPv4 and IPv6 packets on its network interfaces.
The service and forwarding contexts supported with the SR-ISIS IPv6 tunnels are:
The MPLS SDP of type sr-isis with a far-end option using an IPv6 address is supported. Note the SDP must have the same IPv6 far-end address, used by the control plane for the T-LDP session, as the prefix of the node SID of the SR IPv6 tunnel.
The bgp-tunnel, lsp, sr-te lsp, sr-ospf, and mixed-lsp-mode commands are blocked within the SDP configuration context when the far-end is an IPv6 address.
SDP admin groups are not supported with an SDP using an SR IPv6 tunnel, or with SR-OSPF for IPv6 tunnels, and the attempt to assign them is blocked in the CLI.
Services that use LDP control plane such as T-LDP VPLS and R-VPLS, VLL, and IES/VPRN spoke interface have the spoke SDP (PW) signaled with an IPv6 T-LDP session because the far-end option is configured to an IPv6 address. The spoke SDP for these services binds to an SDP that uses an SR IPv6 tunnel where the prefix matches the far-end address. SR OS also supports the following:
The PW switching feature is not supported with LDP IPv6 control planes. As a result, the CLI does not allow the user to enable the vc-switching option whenever one or both spoke SDPs uses an SDP that has the far-end configured as an IPv6 address.
L2 services that use BGP control plane such as dynamic MS-PW, BGP-AD VPLS, BGP-VPLS, BGP-VPWS, and EVPN MPLS cannot bind to an SR IPv6 tunnel because a BGP session to a BGP IPv6 peer does not support advertising an IPv6 next-hop for the L2 NLRI. As a result, these services will not auto-generate SDPs using an SR IPv6 tunnel. In addition, they skip any provisioned SDPs with far-end configured to an IPv6 address when the use-provisioned-sdp option is enabled.
SR OS also supports multi-homing with T-LDP active/standby FEC 128 spoke SDP using SR IPv6 tunnel to a VPLS/B-VPLS instance. BGP multi-homing is not supported because BGP IPv6 does not support signaling an IPv6 next-hop for the L2 NLRI.
The Shortest Path Bridging (SPB) feature works with spoke SDPs bound to an SDP that uses an SR IPv6 tunnel.
A packet received with a label matching either a node SID or an adjacency SID is forwarded according to the ILM type and operation, as described in Table 38.
Label type | Operation |
Top label is a local node SID | Label is popped and the packet is further processed. If the popped node SID label is the bottom of stack label, the IP packet is looked up and forwarded in the appropriate FIB. |
Top or next label is a remote node SID | Label is swapped to the calculated label value for the next-hop and forwarded according to the primary or backup NHLFE. With ECMP, a maximum of 32 primary next-hops (NHLFEs) are programmed for the same destination prefix and for each IGP instance. ECMP and LFA next-hops are mutually exclusive as per existing implementation. |
Top or next label is an adjacency SID | Label is popped and the packet is forwarded out on the interface to the next-hop associated with this adjacency SID label. In effect, the data path operation is modeled like a swap to an implicit-null label instead of a pop. |
Next label is BGP 3107 label | The packet is further processed according to the ILM operation as in current implementation.
|
Next label is a service label | The packet is looked up and forwarded in the Layer 2 or VPRN FIB as in current implementation. |
A router forwarding an IP or a service packet over an SR tunnel pushes a maximum of two transport labels with a remote LFA next-hop. This is illustrated in Figure 27.

Assume that a VPRN service in node B forwards a packet received on a SAP to a destination VPN-IPv4 prefix X advertised by a remote PE2 via ASBR/ABR node A. Router B is in a segment routing domain while PE2 is in an LDP domain. BGP label routes are used to distribute the PE /32 loopbacks between the two domains.
When node B forwards over the primary next-hop for prefix X, it pushes the node SID of the ASBR followed by the BGP 3107 label for PE2, followed by the service label for prefix X. When the remote LFA next-hop is activated, node B pushes one or more segment routing label: the node SID for the remote LFA backup node (node N).
When node N receives the packet while the remote LFA next-hop is activated, it pops the top segment routing label which corresponds to a local node SID. This results in popping this label and forwarding of the packet to the ASBR node over the shortest path (link N-Z).
When the ABR/ASBR node receives the packet from either node B or node Z, it pops the segment routing label which corresponds to a local node SID, then swaps the BGP label and pushes the LDP label of PE2 which is the next-hop of the BGP label route.
When the hash-label option is enabled in a service context, hash label is always inserted at the bottom of the stack as per RFC 6391.
The LSR adds the capability to check a maximum of 16 labels in a stack. The LSR is able to hash on the IP headers when the payload below the label stack of maximum size of 16 is IPv4 or IPv6, including when a MAC header precedes it (eth-encap-ip option).
The Entropy Label (EL) feature, as specified in RFC 6790, is supported on RSVP, LDP, segment-routed, and BGP transport tunnels. It uses the Entropy Label Indicator (ELI) to indicate the presence of the entropy label in the label stack. The ELI, followed by the actual entropy label, is inserted immediately below the transport label for which entropy label feature is enabled. If multiple transport tunnels have the entropy label feature enabled, the ELI/EL is inserted below the lowest transport label in the stack.
The LSR hashing operates as follows:
For more information about the Hash Label and Entropy Label features, see the “MPLS Entropy Label and Hash Label” section of the 7450 ESS, 7750 SR, 7950 XRS, and VSR MPLS Guide.
This section describes the IS-IS Control Protocol Changes. See OSPF Control Protocol Changes for details on OSPF control protocol changes.
New TLV/sub-TLVs are defined in draft-ietf-isis-segment-routing-extensions and are supported in the implementation of segment routing in IS-IS. Specifically:
This section describes the behaviors and limitations of the IS-IS support of segment routing TLV and sub-TLVs.
SR OS supports advertising the IS router capability TLV (RFC 4971) only for topology MT=0. As a result, the segment routing capability Sub-TLV can only be advertised in MT=0 which restricts the segment routing feature to MT=0.
Similarly, if prefix SID sub-TLVs for the same prefix are received in different MT numbers of the same IS-IS instance, then only the one in MT=0 is resolved. When the prefix SID index is also duplicated, an error is logged and a trap is generated, as explained in Error and Resource Exhaustion Handling.
I and V flags are both set to 1 when originating the SR capability sub-TLV to indicate support for processing both SR MPLS encapsulated IPv4 and IPv6 packets on its network interfaces. These flags are not checked when the sub-TLV is received. Only the SRGB range is processed.
The algorithm field is set to 0, meaning Shortest Path First (SPF) algorithm based on link metric, when originating the SR-Algorithm capability sub-TLV but is not checked when the sub-TLV is received.
Both IPv4 and IPv6 prefix and adjacency SID sub-TLVs originate within MT=0.
SR OS originates a single prefix SID sub-TLV per IS-IS IP reachability TLV and processes the first prefix SID sub-TLV only if multiple are received within the same IS-IS IP reachability TLV.
SR OS encodes the 32 bit index in the prefix SID sub-TLV. The 24 bit label is not supported.
SR OS originates a prefix SID sub-TLV with the following encoding of the flags and the following processing rules:
SR OS originates an adjacency SID sub-TLV with the following encoding of the flags:
SR OS can originate the SID/Label Binding TLV as part of the Mapping Server feature (see 4.1.8 for more information). It can process it properly if received. The following rules and limitations should be considered.
The user enables the resolution of IPv4 prefixes using SR tunnels to BGP next-hops in TTM with the following command:
When resolution is set to any, any supported tunnel type in BGP shortcut context is selected following TTM preference. The following tunnel types are supported in a BGP shortcut context and in order of preference: RSVP, LDP, Segment Routing and BGP.
When the sr-isis or sr-ospf value is enabled, an SR tunnel to the BGP next-hop is selected in the TTM from the lowest preference IS-IS or OSPF instance. If many instances have the same lowest preference from the lowest numbered IS-IS or OSPF instance.
See the BGP chapter for more details.
The user enables the resolution of RFC 3107 BGP label route prefixes using SR tunnels to BGP next-hops in TTM with the following command:
When the resolution option is explicitly set to disabled, the default binding to LDP tunnel resumes. If resolution is set to any, any supported tunnel type in BGP label route context is selected following TTM preference.
The following tunnel types are supported in a BGP label route context and in order of preference: RSVP, LDP, and Segment Routing.
When the sr-isis or sr-ospf is specified using the resolution-filter option, a tunnel to the BGP next-hop is selected in the TTM from the lowest numbered IS-IS or OSPF instance.
See the BGP chapter for more details.
SDP subtypes of the MPLS type are available to allow service binding to an SR tunnel programmed in TTM by OSPF or IS-IS:
*A:7950 XRS-20# configure service sdp 100 mpls create
*A:7950 XRS-20>config>service>sdp$ sr-ospf
*A:7950 XRS-20>config>service>sdp$ sr-isis
The SDP of type sr-isis or sr-ospf can be used with the far-end option. When the sr-isis or sr-ospf value is enabled, a tunnel to the far-end address is selected in the TTM from the lowest preference IS-IS or OSPF instance. If many instances have the same lowest preference from the lowest numbered IS-IS or OSPF instance. The SR-ISIS or SR-OSPF tunnel is selected at the time of the binding, following the tunnel selection rules. If a more preferred tunnel is subsequently added to the TTM, the SDP will not automatically switch to the new tunnel until the next time the SDP is being re-resolved.
The tunnel-far-end option is not supported. In addition, the mixed-lsp-mode option does not support the sr-isis and sr-ospf tunnel types.
The signaling protocol for the service labels for an SDP using an SR tunnel can be configured to static (off), T-LDP (tldp), or BGP (bgp).
SR tunnels can be used in VPRN and BGP EVPN with the auto-bind-tunnel command. See Next-Hop Resolution for more information.
Both VPN-IPv4 and VPN-IPv6 (6VPE) are supported in a VPRN or BGP EVPN service using segment routing transport tunnels with the auto-bind-tunnel command.
See BGP and refer to the 7450 ESS, 7750 SR, 7950 XRS, and VSR Layer 3 Services Guide: IES and VPRN for more information about the VPRN auto-bind-tunnel CLI command.
The user can configure a spoke-SDP bound to an SR tunnel to forward mirrored packets from a mirror source to a remote mirror destination. In the configuration of the mirror destination service at the destination node, the remote-source command must use a spoke-sdp with VC-ID which matches the one the user configured in the mirror destination service at the mirror source node. The far-end option is not supported with an SR tunnel.
This also applies to the configuration of the mirror destination for an LI source.
Configuration at mirror source node:
Note:
|
Configuration at mirror destination node:
Note:
|
Mirroring and LI are also supported with the PW redundancy feature when the endpoint spoke-sdp, including the ICB, is using an SR tunnel. Routable Lawful Intercept Encapsulation (config>mirror>mirror-dest>encap# layer-3-encap) when the remote L3 destination is reachable over an SR tunnel is also supported.
To enable CBF+ECMP for SR-ISIS over RSVP-TE:
When SR-ISIS resolves to an ECMP set of RSVP-TE LSPs and class forwarding is enabled in the segment routing context, the following behaviors apply:
This section describes capabilities and procedures applicable to IS-IS, OSPFv2, and OSPFv3.
SR OS can enable and collect SID traffic statistics on the ingress and egress data paths. Statistics can also be shown, monitored, and cleared, as well as accessed using telemetry.
IS-IS and OSPFv2 support Node SID, Adjacency SID, and Adjacency Set statistics. OSPFv3 supports Node SID and Adjacency SID statistics. The following commands are used to enter the context that allows for configuring the types of SIDs for which to collect traffic statistics.
By default, statistics collection is disabled on all types of SIDs. If statistics are disabled (after having been enabled), the statistics indices that were allocated are released and the counter values are cleared.
On ingress, depending on which types of SIDs have statistics enabled, the following apply:
On egress, depending on which types of SIDs have statistics enabled, the following apply:
| Note: The statistic indices constitute a finite resource. The system may not be able to allocate as many indices as needed. In this case, the system issues a notification and automatically retries to allocate statistic indices, but does not issue further notifications in case it still fails to allocate the needed statistic indices. If the system successfully allocates all the required statistic indices to IGP SIDs, then a second notification is issued to inform the user. A state variable records whether a SID has an index allocated. |
| Note: The allocation of statistic indices is non-deterministic. If more statistic indices are required system-wide, for example, upon a reboot, the system may not be able to re-allocate the statistic indices to the same entities as before the reboot. |
The mapping server feature allows the configuration and advertisement via IS-IS of the node SID index for prefixes of routers which are in the LDP domain. This is performed in the router acting as a mapping server and using a prefix-SID sub-TLV within the SID/Label binding TLV in IS-IS.
The user configures the SR mapping database in IS-IS using the following CLI command:
The user can enter the node SID index for one prefix or a range of prefixes by specifying the first index value and, optionally, a range value. The default value for the range option is 1. Only the first prefix in a consecutive range of prefixes must be entered. The user can enter the first prefix with a mask lower than 32 and the SID/Label Binding TLV is advertised but the routers will not resolve these prefix SIDs and instead originates a trap.
The no form of the sid-map command deletes the range of node SIDs beginning with the specified index value. The no form of the mapping-server command deletes all node SID entries in the IS-IS instance.
By setting the S-flag, the user can indicate to the IS-IS routers in the rest of the network that the flooding scope of the SID/Label binding TLV is the entire domain. In that case, a router receiving the TLV advertisement should leak it between IS-IS levels. If leaked from level 2 to level 1, the D-flag must be set, after which the TLV cannot be leaked back into level 2. Otherwise, the S-flag is clear by default and the TLV must not be leaked by routers receiving the mapping server advertisement.
| Note: SR OS does not leak this TLV between IS-IS instances and does not support the multi-topology SID/Label Binding TLV format. In addition, the user can specify the mapping server’s flooding scope for the generated SID/Label binding TLV using the level option. This option allows further narrowing of the flooding scope configured under the router IS-IS level-capability for a one or more SID/Label binding TLVs if required. The default flooding scope of the mapping server is L1/L2, which can be narrowed by what is configured under the router IS-IS level-capability. |
The A-flag is used to indicate that a prefix for which the mapping server prefix SID is advertised is directly attached. The M-flag is used to advertise a SID for a mirroring context to provide protection against the failure of a service node. None of these flags are supported on the mapping server; the mapping client ignores them.
Each time a prefix or a range of prefixes is configured in the SR mapping database in any routing instance, the router issues for this prefix, or range of prefixes, a prefix-SID sub-TLV within a IS-IS SID/label binding TLV in that instance. The flooding scope of the TLV from the mapping server is determined as explained above. No further check of the reachability of that prefix in the mapping server route table is performed and no check if the SID index is duplicate with some existing prefix in the local IGP instance database or if the SID index is out of range with the local SRGB.
| Note: If an L1L2 router acts as a mapping server and also re-advertises the mapping server prefix SID from other mapping servers, the redistributed mapping server prefix SID is preferred by other routers resolving the prefix, which may result in not selecting the mapping server respecting these rules. |
Transient forwarding loops, or micro loops, occur during the convergence of the IGP, due to the transient inconsistency among forwarding states of the nodes of the network. This feature supports using loop-free SR paths and a configurable time as a solution to the micro-loop issue for SR IS-IS SID tunnels.
The following command enables the micro-loop avoidance feature within each IGP instance:
*A:nodeD_43>config>router>isis>segm-rtng# micro-loop-avoidance
- micro-loop-avoidance [fib-delay fib-delay]
- no micro-loop-avoidance
fib-delay : [1..300] - default: 15, in 100s of milliseconds
The fib-delay timer should be configured to a value that corresponds to the worst-case IGP convergence in a given network domain. The default value of 1.5 seconds (1500 milliseconds) corresponds to a network with a nominal convergence time.
When this feature is disabled using the no micro-loop-avoidance command, any running FIB delay is forced to expire immediately and the new next hops are programmed for all impacted node SIDs. The feature is disabled for the next SPF runs.
When this feature is enabled, the following contexts apply:
The SR OS micro-loop avoidance algorithm consists of the following rules and steps performed by the router:
| Note: The micro-loop avoidance procedure is still aborted when the subsequent link event is received by an ABR from a different area than the one that triggered the event initially. If, however, the event came from a different IGP instance then the ABR handles it independently and triggers the micro-loop avoidance procedure as long as it is a single event in that IGP instance. |
| Note: Nokia strongly recommends enabling CSPF for the RSVP-TE LSP used in IGP shortcut application. This avoids churn in IGP and avoids micro-loop in the path of the RSVP control plane messages which would otherwise be generated following the convergence of IGP since the next hop in the ERO is looked up in the routing table. |
| Note: If a new SPF is scheduled while the fib-delay timer is running, the timer is forced to expire and the whole procedure is aborted. If a CPM switchover is triggered while the fib-delay timer is running, the timer is forced to expire and the whole procedure is aborted. In both cases, the next hops from the most recent run SPF are programmed for all impacted node SIDs. A subsequent event will restart the procedure at Step 3. |
The network topology in Figure 28 depicts an example of link addition or restoration.

The micro-loop avoidance algorithm performs the following steps:
The network topology in Figure 29 depicts an example of link removal or failure.

The micro-loop avoidance algorithm performs the following steps:
The RIB processing of specific routes can be prioritized through the use of the rib-priority command. This command allows specific routes to be prioritized through the protocol processing so that updates are propagated to the FIB as quickly as possible.
The rib-priority command is configured within the global IS-IS routing context, and the administrator has the option to either specify a prefix-list or an IS-IS tag value. If a prefix list is specified than route prefixes matching any of the prefix list criteria will be considered high priority. If instead an IS-IS tag value is specified then any IS-IS route with that tag value will be considered high priority.
The routes that have been designated as high priority are the first routes processed and then passed to the FIB update process so that the forwarding engine can be updated. All known high priority routes should be processed before the IS-IS routing protocol moves on to other standard priority routes. This feature has the most impact when there are a large number of routes being learned through the IS-IS routing protocols.
IS-IS supports the graceful restart helper function which provides an IS-IS neighbor a grace period during a control plane restart to minimize service disruption. When the control plane of a GR-capable router fails or restarts, the neighboring routers supporting the graceful restart helper mode (GR helpers) temporarily preserve IS-IS forwarding information. Traffic continues to be forwarded to the restarting router using the last known forwarding tables. If the control plane of the restarting router comes back up within the grace period, the restarting router resumes normal IS-IS operation. If the grace period expires, then the restarting router is presumed inactive and the IS-IS topology is recalculated to route traffic around the failure.
If the SR OS router is providing a grace period to an adjacent neighbor and the BFD session associated with that neighbor fails, the behavior is determined by the C-bit values sent by each neighbor.
Figure 30 displays the process to provision basic IS-IS parameters.

This section describes IS-IS configuration caveats.